查看完整案例

收藏

下载
1
项目背景
/ YU MENGUAN
站在河西走廊的西端极目远眺,苍茫戈壁与苍穹相接处隐约浮现出汉代烽燧的轮廓,这座承载着千年丝路记忆的玉门关遗址,如今将在新时代建筑匠心的雕琢下焕发新生。玉门关东入口游客中心的设计创作,既是与历史文脉的对话,亦是对当代建筑技术的深度诠释,一场跨越时空的文明交流在这片土地上悄然展开。
/ 区位图 /
玉门关地处河西走廊最西端,年均日照超3000小时,昼夜温差超过20℃,年降水量不足50毫米,极端的气候条件塑造了广袤如凝固海浪的戈壁地理风貌,设计团队以“大地艺术”为理念,重新延续如游弋巨龙的汉长城遗址,将地貌特征与历史遗迹转化为建筑语言。
2
设计理念:地域特征的现代转译
/ YU MENGUAN
/ 方案概念草图 /
在汉长城蜿蜒的肌理中,设计师捕捉到了最纯粹的空间叙事语言,小方盘城的方正规整与当谷燧的参差错落形成戏剧性张力,这种充满张力的空间关系被抽象提炼为建筑的几何骨架。建筑主体采用消隐式设计手法,如同考古现场层层剥开的土层,每一面墙体都暗含着对历史断层的考古学隐喻。屋面设计模拟汉长城墩台的韵律,形成“天高地迥,觉宇宙之无穷”的壮阔意境。
/ 设计理念 /
盘城·烽燧
设计提取大玉门关景区主要景点的遗址建筑特征,取小方盘城与当谷燧作为建筑主体空间的形态组合,景区遗址的特征浓缩于入口的建筑与场所空间中,实现与历史的对话,提升游客的到达体验。
雄关·漫道
贯穿整个大玉门关景区的汉长城,作为空间组织的纽带,串联起老建筑与东入口服务区保护及应急管理用房的各个主要功能体块。同时结合遗址残存墙体的形态意象,刻画出具有历史厚重感与历史沧桑感的景区入口形象,游客置身其中,感受玉门雄关的岁月沧桑。
/ 东北鸟瞰图 /
历史褶皱的现代转译
当考古学家的探铲叩醒沉睡千年的夯土,那些被黄沙掩埋的墙垣断面,竟与戈壁的肌理形成惊人的同构——开裂的夯土层如同大地书写的象形文字,风蚀的墩台轮廓恰似凝固的云朵。设计师以“解构主义考古”的手法,将遗址的层积逻辑转译为空间的叙事语法:倾斜的混凝土墙垣模拟夯土的坍塌姿态,墙面肌理复刻岁月痕迹,建筑外轮廓走向暗合汉长城烽燧的烽火传递轨迹。在这片未被现代建筑文明浸染的土地上,建筑以“在地美学”完成对历史的最高致敬——它不是遗址的赝品,而是以当代语言书写的文明新生。
材料的选择彰显着对地域文化的敬畏,该建筑风格属于在地建筑,通过下沉地面的设计,使建筑更加融入自然环境,与周围的荒漠景观形成和谐的共生关系。层高设置为5.0米,既保证了建筑的造型特征,又兼顾了使用的舒适性。这样的设计使得建筑内部空间宽敞明亮,为游客提供了舒适的参观环境。建筑材料方面选取符合荒漠风貌色系的真石漆,不仅具有耐候性强、质地坚硬的特点,还能够与周围的自然环境相融合,形成独特的景观效果这种“人工”与“天然”的对话,让建筑在诞生之初便拥有了时间的厚度。
/ 庭院人视图 /
空间布局暗合丝路文明的基因密码,游客动线设计借鉴汉代烽燧传递信号的逻辑,从入口序厅到核心展区形成“烽燧-驿站-关城”的空间叙事轴线。室内空间在地面投射出斑驳陆离的光斑,恍若千年烽火在时光中流转。
/ 一层平面图 /
/ 室内效果图 /
3
技术挑战:建筑技术的诗意表达
/ YU MENGUAN
/ 俯视效果图 /
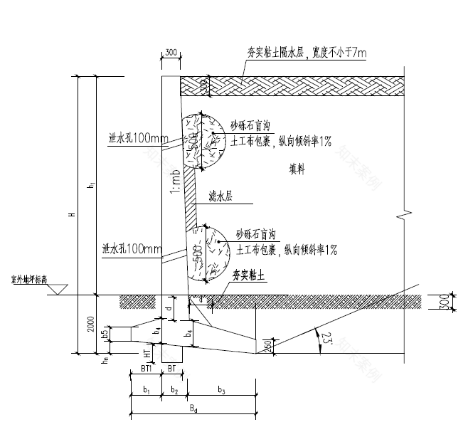
在戈壁与天际交汇处,钢筋混凝土框架建筑以智慧设计应对极端环境。针对场地1.44米标准冻深,结构设计采用天然地基柱下独立基础,通过增加埋深有效阻断地基土冻胀主体结构的不利影响。针对地基土和地下水对结构材料的腐蚀性,设计采用涂刷防腐涂层与抗硫酸盐水泥构建双重防护,较桩基方案省30%以上造价。
/ 挡土墙断面图 /
景观挡土墙与主体结构进行了结合设计,采用相应技术措施,有效减少挡土墙建造成本。在满足结构安全标准同时,全生命周期成本降低25%,使混凝土与戈壁砾石共生,成为安全与经济平衡的工程典范。结构体系与建筑形态的创新共同传承传统智慧,既表现出对汉长城蜿蜒走势的致敬,又创造出光影变幻的视觉奇观。当夕阳西下,玻璃幕墙折射出金色的光芒,仿佛将整个戈壁滩化作流动的熔岩。
/ 挡土墙断面图 /
4
环境生态:天人合一的东方智慧
/ YU MENGUAN
自然通风策略演绎古老智慧。借鉴汉代坞壁的通风智慧,建筑中庭设置热压拔风井,结合智能控制系统实现自然通风与机械通风的无缝切换,该系统可使夏季空调负荷降低40%,真正实现节能减排与舒适体验的双赢。
/ 出屋面风井节点分析图 /
本项目无市政污水管网,采用埋地式污水处理装置,所有污水设计回用系统,对污水进行再生利用。工艺流程为:全膜A/O+混凝沉淀+过滤+消毒,污水供水管道与生活饮用水管道分开设置。本项目水源为现存水井水源,采用埋地一体式消防泵站,消防用水均由水井敷设管道接至消防水箱存储,生活用水通过地上成品生活水泵站存储。
5
结语
/ YU MENGUAN
当晨曦初现,驼铃悠扬,这座凝结着古今智慧的建筑群正静静诉说着文明的故事。在这里,结构形态的质朴与玻璃幕墙冷峻达成美学和解,传统工艺与数字建造实现完美共生,历史文脉在技术创新中获得新生。玉门关东入口游客中心不仅是观景的驿站,更是文明对话的舞台,它用建筑的语言告诉我们:真正的保护不是简单的复制,而是在深刻理解基础上的创造性转化。这座矗立在大漠深处的现代建筑杰作,终将以它独特的方式,让湮没在时间长河中的丝路辉煌重新绽放光彩。
/ 西南人视图 /
这座矗立在丝路起点上的建筑,本质上是一部开放的文明寓言。它的混凝土框架如同未焚的竹简,等待后人续写新的篇章,记录着风沙的雕刻与时间的重量。当夜幕降临,建筑外轮廓演绎的汉长城轮廓与真实遗址遥相辉映,此刻的建筑不再是冰冷的功能载体,而是化作一柄贯通古今的火炬——它照亮的不只是游客归途的道路,更是中华文明生生不息的精神火种。正如余秋雨在《文化苦旅》中所言:“废墟是昨天派往今天的使者”,而这座建筑正是那个穿越时空的信使。
项目信息
项目名称 |
玉门关东入口服务区保护及应急管理用房
委托单位 |
甘肃中铁建设工程有限公司
代建单位 |
敦煌市文物保护技术中心
项目类型 |
文化建筑
项目地址 |
北纬:39.00 东经:92.00 海拔:1139.00米
建筑面积 |
1069.22平方米
建筑高度/层数 |
5米/地上1层
设计单位 |
华建集团上海现代建筑规划设计研究院有限公司
获奖情况 |
2024年华建集团优秀创作奖
项目设计团队
项目总监 |
汪涛
设计总负责人 |
刘巧筠
项目经理 |
项力
项目指导 |
季凌
主创设计师 |
赵宏、孙丽程、陈飞
建筑设计 |
成建娟、严涛涛、徐苗苗、郑山
结构设计 |
刘斌、解宁、顾军、王宇剑、邓涛
给排水设计 |
陈永、陈行健
暖通设计 |
王骞、高俊剑
电气设计 |
朱家欣
室内设计 |
孙丽程
作者介绍
相关推荐
项目 | 弦歌不辍,百岁新声——上海天蟾逸夫舞台保护修缮工程之建筑使用后评估
项目 | 山水诗境中的文化容器与数字化建构——九江市科技文化产业园
项目 | 功能重载,医脉传承——雷士德医学院修缮工程
项目 | 融合自然与文化的高端度假胜地——西昌空港云享酒店设计
项目 | 一座“新老共生”的指挥中心:上海机场运行指挥中心扩建工程
项目丨上海市建筑遗产保护利用示范项目——淮海中路1517号盛宣怀住宅修缮工程
项目 | 空间场景演变下的建筑文化意向呈现——嘉定档案馆新建工程
项目 | 软土地基历史建筑地下空间开发技术的创新与探索——以黄浦区160街坊保护性综合改造项目为例
项目 | 申意里的上海情——2024年成都世园会上海展园设计回顾
项目 | 地绽千树上海埠,焕新百年董家渡——董家渡天主堂文物保护建筑检测勘察
项目 | 吴淞江-蕴藻浜航道工程和沿线地区总体空间设计
项目 | 山水相映,智创未来——北京·银行保险产业园651地块设计解析
项目 | 快达慢享,再启新程——上海南站屋盖改造关键技术
项目 | 主动地思考——世界顶尖科学家论坛永久会址的光伏建筑一体化设计
项目 | 世博文化公园规划设计总控实践
项目 | 城市更新项目工程施工管理——以上海机场城市航站楼改建工程为例
项目 | 东西方园林文化交融与创新实践——以上海世博文化公园世界花艺园为例
项目 | 城市客厅 + 智慧书院——柳州市图书馆新馆
项目 | 世界会客厅——中国故事、上海表达、世界客厅、共筑辉煌
项目 | 渐次递进城市更新理念下的既有校园有机更新:以上海市上海中学项目为例
项目 | 适应不同场景需求的光伏建筑一体化应用实践
项目 | 设计创新,筑山圆梦——上海世博文化公园双子山建设项目
项目 | 从“一张蓝图”走向“一个阵地”——小东门社区生活圈规划实践
项目丨传承历史,功能焕新的工业遗产更新:杨树浦路670号原怡和纱厂旧址修缮工程
项目 | 地铁上盖TOD国际生活样本——万科 • 天空之城
项目 | 装配式技术创新设计与实践——竹园污水处理厂ZY3.1标调蓄池项目
项目 | 在理性中寻找诗意——萧山机场荷叶柱的设计之旅
项目 | 自发创生,蚕花盛开——策规运一体化推进的盛泽古镇更新
项目 | 无限前湾,焕新未来——绘制虹桥前湾综合开发新画卷
项目 | 璀璨记忆:大珠小珠落玉盘——东方明珠电视塔竣工30周年设计回顾
项目 | 巷里烟火待人归——多方共营/赢的西凌家宅再生之路
项目 | 上海市蓝湾幼儿园:林上云屋,自由成长的乐园
项目 | 崇明区人民坊卓越创新奖——崇居园
项目 | 虹口区人民坊卓越创新奖——每天社区生活节
项目 | 浦东新区人民坊卓越创新奖——叠院绿坊
项目 | 从传统桑基鱼塘到新式江南田园:水乡客厅吴江片区农田和池塘提升一期工程
项目 | 以“绿”为名,描绘未来理想零碳建筑——理想之地·春熙集
项目 | 传承历史、面向未来的校园更新:上海大学延长校区建设改造设计实践
客服
消息
收藏
下载
最近


















