查看完整案例


收藏

下载
壹
/ 直播详情
//
直播主题:水池堰口对景观效果的影响 | 景观细部分析
直播时间:2022 年 12 月 23 日,下午 15:30-16:30
直播讲师:15 年资深景观土建设计师-希承老师
参与
直播方式:点击下方视频号预约,开播有提醒哦!
贰/今日直播要点
//
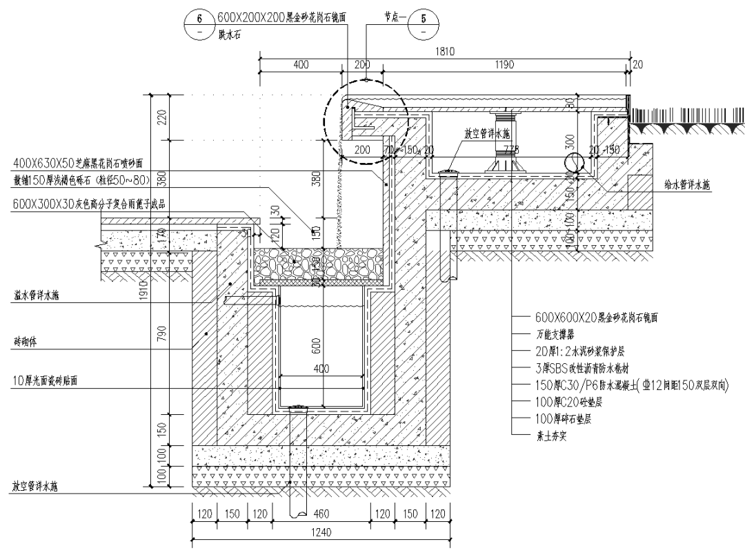
➭直播部分内容:丨跌水的细部构造:1、跌水的种类
2、跌水形式
置身于室内,由下向上观望,流动的水纹如同一幅光影水墨画。随着光线投射在墙面、地面,仿佛是在海底,与水波一起徜徉。
图源:重庆来福士
仿铜色楔形排布砖高低错落、层叠不一,形成此起彼伏的水景形态,在日光的映射下波光粼粼、熠熠生辉。
图源:上海绿地虹桥数智港
图源:上海绿地虹桥数智港 南京招商·长江时代
光影之间,似乎有一股无形的力量吸引着你驻足、聆听、感受,洗去你在城市里的疲惫。
图源:重庆来福士
水贴着石墙滑下,撞击到石块后水花散落,水声簌簌。
图源:福
南京招商·长江时代
水瀑倾泻而下,从听觉上将居者引入自然,洗去都市的喧嚣,将内心得以释放,自然、归隐、低调的奢华。
图源:福南京招商·长江时代
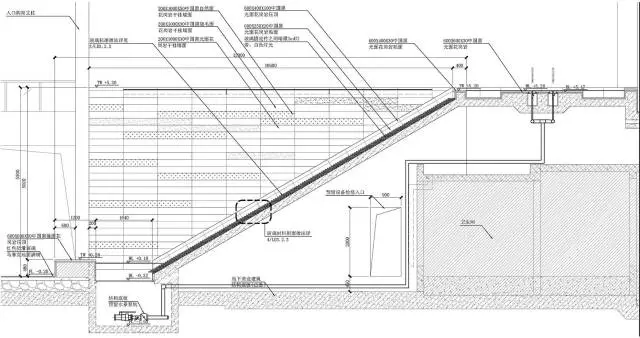
从西侧临江入口进入场地,面临的是约 18m 高差,这也是整个轴线上最大台地差,气势磅礴的山水叠瀑给予人们在进入场地后强烈的第一场视觉盛宴。
图源:金基望樾府
3、影响跌水的因素
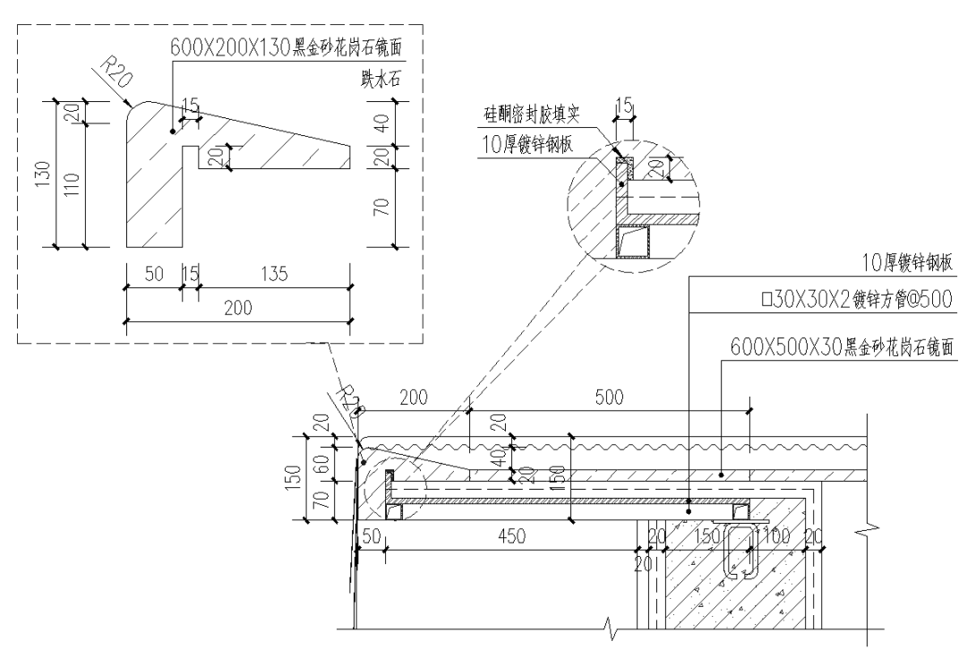
堰口的长度:堰口的长度决定了跌水面的宽度
堰口的角度:方形或直边形堰口,水是被抛出去的感觉,而圆形堰口,水是顺着垂直往下流的。
堰口的形状:同样尺寸,三角形的堰口,水流更细,方形堰口只会影响水流的厚度,而不会改变水流的宽度,而圆弧形的堰口,水流是会根据水流的大小改变的。
堰口的平整度:想要越薄的水面,堰口就要越平整,越粗糙的堰口,水膜就会越厚,越气势磅礴。
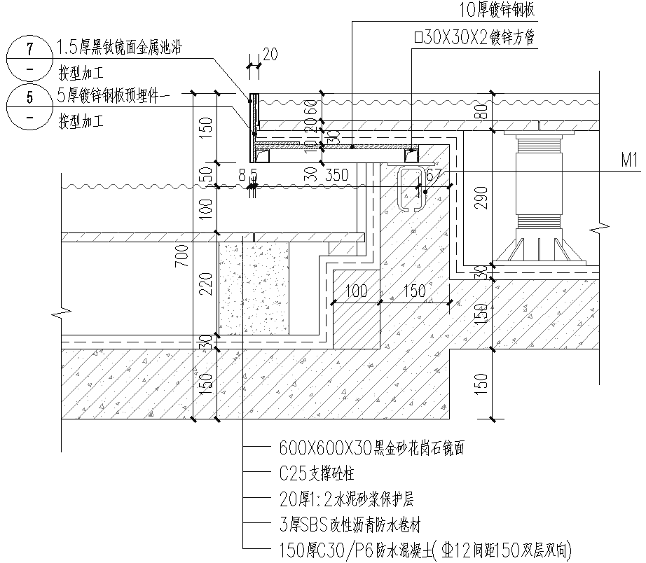
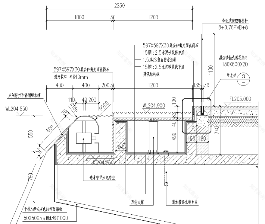
4、跌水的构造
单层跌水
多层跌水
线形跌水(一)
线形跌水(二)
线形
跌水(三)
璧泉(一)
璧泉(二)
图源:千江凌云
瀑布跌水
贴面水膜
斜面跌水
墙面跌瀑
4、常见跌水问题
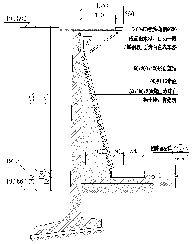
金属板立面不平整
水膜不稳
水膜撕裂
按设计施工。按设计图纸,溢水压顶圆角收口,因水的附壁性,水会沿池壁溢流。
现场调整后,在溢水压顶端头倒角处理,打破水的原有流势,形成连续水膜。
水膜不匀
雕塑表面结构复杂,难以判断水流的具体形态。为了实现最佳水体流态效果,找出最佳出水口的位置,使用流体仿真进行测试。
水池堰口对景观效果的影响从哪些方面考虑?跌水细部构造要点都有哪些?关于景观水景设计,水景的施工工艺在落地案例中是如何应用的?我们直播间揭晓吧!
叁/景观施工图研修班介绍//➭无论你方案设计做的多么巧妙、新颖,施工图设计不过关,那么施工落地必然是俗手 ☟ ☟
肆 / 秋凌景观设计介绍 // ➭ 十七年如一日,专注景观设计
课程咨询
秋凌景观施工图课正火热招生中!
了解课程详情
客服
消息
收藏
下载
最近






























































































